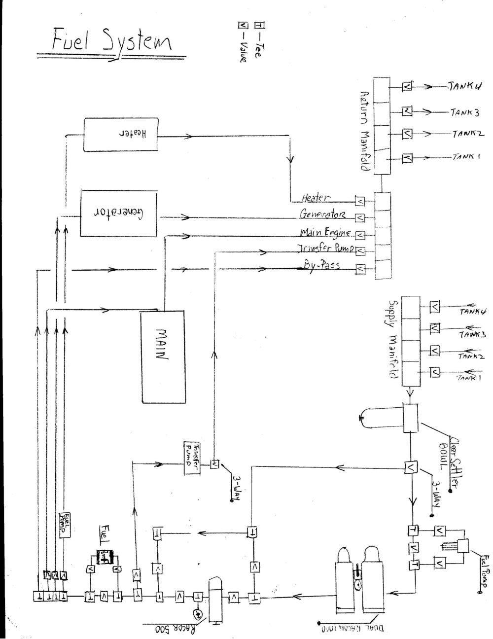
Fuel System There are four fuel tanks aboard Mo’Chuisle. These built-in fiberglass tanks are located beneath the floor in the main salon and galley, on both sides of the centerboard trunk. Each tank holds approximately 320 US gallons for a total of 1280 US gallons. The fuel is extracted from the tanks via suction lines that originate in a sump, at the lowest point in each tank. This ensures the tanks are always clean and there is never any water or sediment in the tanks. Dirty tanks can cause engine failure in violent seas, or stop the engine at the most inconvenient times. The fuel lines are cooper inside the tanks and Coast Guard rated 1/2” A-1 fuel hose outside the tanks. There is a clear settling bowl, through which all fuel passes. Then there are 3 separate filters further up the line. There is a dual Racor 1000 and a single Racor 500 further along. Only one filter is active at one time, which gives you two more options, should one become fouled. Although, it would be easy to activate two filters if one desired, or bypass the filters completely with the valving system in place. There are four 12 volt fuel pumps in the system. Two are mainly use to assist in filling the system and removing air when changing a filter. The third is for transferring fuel, while the fourth is dedicated to suppling the Hurricane Heating System. They could also be used to pump pressurized fuel to the engine or generator, should their own fuel pumps become weak or in need of assistance. Presently they are only use intermittently. With the valving system, there is a Jabsco vane pump, which enables one to transfer fuel to and from any tanks. This is useful when the vessel develops a list, to help level the vessel. Also, to just periodically check for sediment or water accumulation in any given tank. There is a 3-way valve on this pump, which facilitates pumping fuel to another vessel, or emptying the tanks, should the need arise.
Fuel System Schematics Dual Racor 1000 Filters Fuel Pump For Priming System Settler Bowl Fuel System